淺談直流穩壓電源EMI典型路徑及應對方法
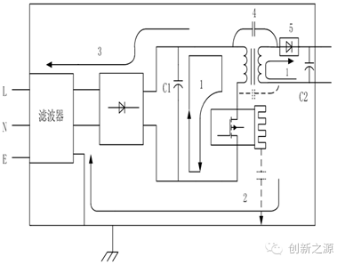
直流穩壓電源的主要干擾源集中在功率開關管、直流穩壓電源整流二極管、高頻變壓器、儲能濾波電感等,其引發主要有五個典型路徑,如下所示:
1. 高di/dt回路產生差模輻射干擾 。
2. 高dv/dt節點至地的電容耦合形成共模干擾。
3. 差模電流的傳導耦合干擾。
4. 高頻變壓器及其寄生電容對共模噪聲的耦合干擾 。
5. 直流穩壓電源整流管反向浪涌電流引起的共模干擾。
1、高di/dt回路產生差模輻射干擾
騷擾的路徑為mos,變壓器原邊繞組到電解的環形回路。在處理無金屬外殼直流穩壓電源的輻射問題時,此騷擾路徑顯得尤為重要。依據差模環天線的預測公式,在考慮地面反射的情況下;E = 2.6 I A* f *f /D(m V/m),I為騷擾電流,A為環天線的面積,f為騷擾電流頻率。
由上式可見,減小環天線輻射的辦法是:降低直流穩壓電源電路的工作頻率;控制騷擾電流;
減小直流穩壓電源電路的環路面積。在實際常用措施中,對開關管加吸收是較有效的方法,當然,能在設計時盡量減小該路徑下的回路面積才是最可取的。
2、高dv/dt節點至地的電容耦合形成共模干擾。
高dv/dt節點至地的電容耦合形成共模干擾是直流穩壓電源最主要的干擾源。該節點通過寄生電容對地不斷充放電,寄生電容就充當了這個共模通路中的驅動電流源的角色。
開關管正常工作需要直流穩壓電源散熱,一般有兩種直流穩壓電源散熱方式:通過絕緣墊片貼直流穩壓電源散熱器直流穩壓電源散熱,或者通過絕緣墊片直接貼保護地直流穩壓電源散熱。從平時的經驗來看,第二種直流穩壓電源散熱方式的共模噪聲明顯強于第一種,所需的EMI濾波直流穩壓電源電路的衰減能力也更強。
如果開關管通過直流穩壓電源散熱器散熱,可以對直流穩壓電源散熱器進行接地處理以減小對保護地的共模電流。開關管通過絕緣墊貼于直流穩壓電源散熱器上,與直流穩壓電源散熱器之間形成寄生電容C1。直流穩壓電源散熱器由于其表面面積大,容易與機殼之間形成寄生電容C2。將直流穩壓電源散熱器接直流穩壓電源電路地,如下圖右,為共模電流提供一個回流路徑(橢圓狀回流路徑)分流,流過的回路的共模電流將大大減小。
同理,也可以在電解負極加上一個Y電容,通過電容的高頻低阻抗的特性,將共模騷擾電流以最短回路引回源端,減輕直流穩壓電源輸入口EMI濾波直流穩壓電源電路的壓力。
3、差模電流的傳導耦合干擾。
該路徑與1比較類似,只是發射的方式不同,1是以場的方式輻射,3是通過傳導發射,影響到直流穩壓電源輸入口。通常是通過EMI濾波直流穩壓電源電路來解決,當然在電解上并聯一高頻電容,也會將部分騷擾小回路引回源端。
4、高頻變壓器及其寄生電容對共模噪聲的耦合干擾。
隔離變壓器是直流穩壓電源線抗干擾的一種常用措施,用以解決設備間的電氣隔離,對于設備所經受的共模干擾也有一定的抑制作用。即便如此,由于繞組與繞組之間的寄生耦合,還是有較強的共模電流從原邊流向副邊。
通過增加原副邊跨接電容的方式,控制共模電流的路徑,減小共模環路面積(隔離電容提供更小環路面積的低阻抗通路,將共模電流引回源端),如下圖所示。隔離電容選取時也需要注意安規耐壓問題。
另外,通過對變壓器的優化設計,會大大減小該路徑上的共模電流,常見的手段有:減小原副邊繞組的寄生電容;注意繞組排布順序,減小高dv/dt接點與其它直流穩壓電源電路的耦合;條件允許的情況下對原副邊繞組間增加屏蔽層,屏蔽層接原邊地。
通過優化繞組排布順序,盡量將高dv/dt和高di/dt節點遠離。在左邊的繞組結構圖中,A、B為原邊繞組的兩層,C、D為副邊繞組的兩層,原邊繞組和副邊繞組主要由最靠近的A、D兩層的距離和面積決定。因此如果將A、D連接到變換器中dv/dt小的接點,則由原邊耦合到副邊的共模電流就小一些。
盡管增加變壓器繞組間距離可以減小耦合電容,但由于與減小變壓器漏感存在一定矛盾,因此單獨使用這一方法有時不能達到滿意的效果。長期以來在工頻變壓器中一直應用屏蔽繞組來降低噪聲與耦合,在開關變壓器中這一方法同樣有效。屏蔽層的接地必須接原邊地,以保證從原邊流向副邊的共模電流通過屏蔽層返回源端,如果接副邊地的話,騷擾電流從原邊,經過原邊繞組與屏蔽層的分布電容,直接流向副邊繞組,通過副邊與原邊對保護地之間的分布電容,構成回路。由于分布電容的不確定性,此共模電流的路徑變得非常復雜,且回路面積大,使EMI效果變得很差。
5、直流穩壓電源整流管反向浪涌電流引起的共模干擾。
可以通過增加吸收直流穩壓電源電路,對直流穩壓電源整流管的反向尖峰進行抑制;另外,可以采用低反向恢復電流的碳化硅器件,對于EMI也會有較明顯的改善。
- 上一篇:石墨烯做充電機充電鋰電池負極材料面臨哪些問題? 2017/8/18
- 下一篇:電解液量對充電機充電蓄電池性能有什么影響? 2017/8/18
