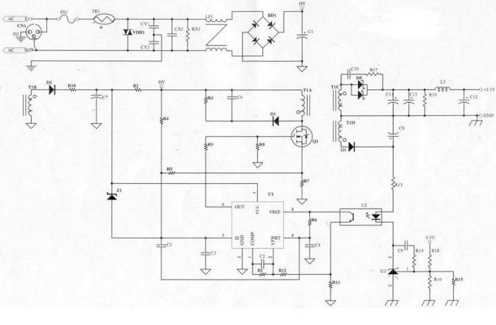
直流穩壓電源原理圖的各個元器件的選項注意事項
FS1:
由變壓器核算得到Iin值,以此Iin值(0.42A)可知運用公司同享料2A/250V,規劃時亦須考慮Pin(max)時的Iin是否會超越保險絲的額外值。
TR1(熱敏電阻):
直流穩壓電源發動的瞬間,由于C1(一次側濾波電容)短路,導致Iin電流很大,盡管時刻很時刻短,但亦可能對Power發生損傷,所以有必要在濾波電容之前加裝一個熱敏電阻,以約束開機瞬間Iin在Spec之內(115V/30A,230V/60A),但因熱敏電阻亦會耗費功率,所以不行放太大的阻值(否則會影響功率),一般運用5Ω-10Ω熱敏,若C1電容運用較大的值,則有必要考慮將熱敏電阻的阻值變大(一般運用在大瓦數的Power上)。
VDR1(突波吸收器):
當雷極發作時,可能會損壞零件,進而影響Power的正常動作,所以有必要在靠AC輸入端 (Fuse之后),加上突波吸收器來維護Power(一般常用07D471K),但若有價格上的考慮,可先忽略不裝。
CY1,CY2(Y-Cap):
Y-Cap一般可分為Y1及Y2電容,若AC Input有FG(3 Pin)一般運用Y2- Cap , AC Input若為2Pin(只需L,N)一般運用Y1-Cap,Y1與Y2的差異,除了價分外(Y1較昂貴),絕緣等級及耐壓亦不同(Y1稱為兩層絕緣,絕緣耐壓約為Y2的兩倍,且在電容的本體上會有“回”符號或注明Y1),此電路蛭 蠪G所以運用Y2-Cap,Y-Cap會影響EMI特性,一般來說越大越好,但須考慮漏電及價格問題,漏電(Leakage Current )有必要契合安規須求(3Pin公司標準為750uA max)。
CX1(X-Cap)、RX1:
X-Cap為防制EMI零件,EMI可分為Conduction及Radiation兩部分,Conduction標準一般可分為: FCC Part 15J Class B 、 CISPR 22(EN55022) Class B 兩種 , FCC測驗頻率在450K~30MHz,CISPR 22測驗頻率在150K~30MHz, Conduction可在廠內以頻譜分析儀驗證,Radiation 則有必要到實驗室驗證,X-Cap 一般對低頻段(150K ~ 數M之間)的EMI防制有用,一般來說X-Cap愈大,EMI防制作用愈好(但價格愈高),若X-Cap在0.22uf以上(包括0.22uf),安規規則有必要要有泄放電阻(RX1,一般為1.2MΩ 1/4W)。
LF1(Common Choke):
EMI防制零件,首要影響Conduction 的中、低頻段,規劃時有必要一起考慮EMI特性及溫升,以相同尺度的Common Choke而言,線圈數愈多(相對的線徑愈細),EMI防制作用愈好,但溫升可能較高。
BD1(整流二極管):
將直流穩壓電源以全波整流的方法變換為DC,由變壓器所核算出的Iin值,可知只需運用1A/600V的整流二極管,由于是全波整流所以耐壓只需600V即可。
C1(濾波電容):
由C1的巨細(電容值)可決議變壓器核算中的Vin(min)值,電容量愈大,Vin(min)愈高但價格亦愈高,此部分可在電路中實踐驗證Vin(min)是否正確,若AC Input 范圍在90V~132V (Vc1 電壓最高約190V),可運用耐壓200V的電容;若AC Input 范圍在90V~264V(或180V~264V),因Vc1電壓最高約380V,所以有必要運用耐壓400V的電容。
D2(輔佐直流穩壓電源二極管):
整流二極管,一般常用FR105(1A/600V)或BYT42M(1A/1000V),兩者首要差異:
耐壓不同(在此處運用差異無所謂)
VF不同(FR105=1.2V,BYT42M=1.4V)
R10(輔佐直流穩壓電源電阻):
首要用于調整PWM IC的VCC電壓,以現在運用的3843而言,規劃時VCC有必要大于8.4V(Min. Load時),但為考慮輸出短路的狀況,VCC電壓不行規劃的太高,防止當輸出短路時不維護(或輸入瓦數過大)。
C7(濾波電容):
輔佐直流穩壓電源的濾波電容,供給PWM IC較安穩的直流電壓,一般運用100uf/25V電容。
Z1(Zener 二極管):
當回授失效時的直流穩壓電源維護電路,回授失效時輸出電壓沖高,輔佐直流穩壓電源電壓相對進步,此刻若沒有直流穩壓電源維護電路,可能會形成零件損壞,若在3843 VCC與3843 Pin3腳之間加一個Zener Diode,當回授失效時Zener Diode會潰散,使得Pin3腳提早抵達1V,以此可約束輸出電壓,到達維護零件的意圖.Z1值的巨細取決于輔佐直流穩壓電源的凹凸,Z1的決議亦須考慮是否超越Q1的VGS耐壓值,原則上運用公司的現有料(一般運用1/2W即可).
R2(發動電阻):
供給3843榜首次發動的途徑,榜首次發動時透過R2對C7充電,以供給3843 VCC所需的電壓,R2阻值較大時,turn on的時刻較長,但短路時Pin瓦數較小,R2阻值較小時,turn on的時刻較短,短路時Pin瓦數較大,一般運用220KΩ/2W M.O。
R4 (Line Compensation):
高、低壓補償用,使3843 Pin3腳在90V/47Hz及264V/63Hz挨近共同(一般運用750KΩ~1.5MΩ 1/4W之間)。
R3,C6,D1 (Snubber):
此三個零件組成Snubber,調整Snubber的意圖:1.當Q1 off瞬間會有Spike發生,調整Snubber能夠保證Spike不會超越Q1的耐壓值,2.調整Snubber可改進EMI.一般來說,D1運用1N4007(1A/1000V)EMI特性會較好.R3運用2W M.O.電阻,C6的耐壓值以兩頭實踐壓差為準(一般運用耐壓500V的陶質電容)。
Q1(N-MOS):
現在常運用的為3A/600V及6A/600V兩種,6A/600V的RDS(ON)較3A/600V小,所以溫升會較低,若IDS電流未超越3A,應該先以3A/600V為考慮,并以溫升記載來驗證,由于6A/600V的價格高于3A/600V許多,Q1的運用亦需考慮VDS是否超越額外值。
R8:
R8的作用在維護Q1,防止Q1呈現浮接狀況。
R7(Rs電阻):
3843 Pin3腳電壓最高為1V,R7的巨細須與R4合作,以到達凹凸壓平衡的意圖,一般運用2W M.O.電阻,規劃時先決議R7后再加上R4補償,一般將3843 Pin3腳電壓規劃在0.85V~0.95V之間(視瓦數而定,若瓦數較小則不能太挨近1V,防止因零件差錯而頂到1V)。
R5,C3(RC filter):
濾除3843 Pin3腳的噪聲,R5一般運用1KΩ 1/8W,C3一般運用102P/50V的陶質電容,C3若運用電容值較小者,重載可能不開機(由于3843 Pin3瞬間頂到1V);若運用電容值較大者,或許會有輕載不開機及短路Pin過大的問題。
R9(Q1 Gate電阻 ):
R9電阻的巨細,會影響到EMI及溫升特性,一般來說阻值大,Q1 turn on / turn off的速度較慢,EMI特性較好,但Q1的溫升較高、功率較低(首要是由于turn off速度較慢);若阻值較小, Q1 turn on / turn off的速度較快,Q1溫升較低、功率較高,但EMI較差,一般運用51Ω-150Ω 1/8W。
R6,C4(操控振動頻率):
決議3843的工作頻率,可由Data Sheet得到R、C組成的工作頻率,C4一般為10nf的電容(差錯為5%),R6運用精細電阻,以DA-14B33為例,C4運用103P/50VPE電容,R6為3.74KΩ 1/8W精細電阻,振動頻率約為45 KHz。
C5:
功用相似RC filter,首要功用在于使高壓輕載較不易振動,一般運用101P/50V陶質電容。
U1(PWM IC):
3843是PWM IC的一種,由Photo Coupler (U2)回授信號操控Duty Cycle的巨細,Pin3腳具有限流的作用(最高電壓1V),現在所用的3843中,有KA3843(SAMSUNG)及UC3843BN(S.T.)兩種,兩者腳位相同,但發生的振動頻率略有差異,UC3843BN較KA3843快了約2KHz,fT的添加會衍生出一些問題(例如:EMI問題、短路問題),因KA3843較難買,所以新機種規劃時,盡量運用UC3843BN。
R1、R11、R12、C2(一次側回路增益操控):
3843內部有一個Error AMP(差錯擴大器),R1、R11、R12、C2及Error AMP組成一個負回授電路,用來調整回路增益的安穩度,回路增益,調整不恰當可能會形成振動或輸出電壓不正確,一般C2運用立式積層電容(溫度持性較好)。
U2(Photo coupler)
光耦合器(Photo coupler)首要將二次側的信號變換到一次側(以電流的方法),當二次側的TL431導通后,U2即會將二次側的電流依份額變換到一次側,此刻3843由Pin6 (output)輸出off的信號(Low)來關閉Q1,運用Photo coupler的原因,是為了契合安規需求(primacy to secondary的間隔至少需5.6mm)。
R13(二次側回路增益操控):
操控流過Photo coupler的電流,R13阻值較小時,流過Photo coupler的電流較大,U2變換電流較大,回路增益較快(需求承認是否會形成振動),R13阻值較大時,流過Photo coupler的電流較小,U2變換電流較小,回路增益較慢,盡管較不易形成振動,但需留意輸出電壓是否正常。
U3(TL431)、R15、R16、R18
調整輸出電壓的巨細, ,輸出電壓不行超越38V(由于TL431 VKA最大為36V,若再加Photo coupler的VF值,則Vo應在38V以下較安全),TL431的Vref為2.5V,R15及R16并聯的意圖使輸出電壓能微調,且R15與R16并聯后的值不行太大(盡量在2KΩ以下),防止形成輸出禁絕。
R14,C9(二次側回路增益操控):
操控二次側的回路增益,一般來說將電容擴大會使增益變慢;電容放小會使增益變快,電阻的特性則剛好與電容相反,電阻擴大增益變快;電阻放小增益變慢,至于何謂增益調整的最佳值,則能夠Dynamic load來量測,即可取得一個最佳值。
D4(整流二極管):
由于輸出電壓為3.3V,而輸出電壓調整器(Output Voltage Regulator)運用TL431(Vref=2.5V)而非TL432(Vref=1.25V),所以有必要多添加一組繞組供給Photo coupler及TL431所需的直流穩壓電源,由于U2及U3所需的電流不大(約10mA左右),二極管耐壓值100V即可,所以只需運用1N4148(0.15A/100V)。
C8(濾波電容):
由于U2及U3所需的電流不大,所以只需運用1u/50V即可。
D5(整流二極管):
輸出整流二極管,D5的運用需考慮:
電流值
二極管的耐壓值
以此電路為例,輸出電流4A,運用10A的二極管(Schottky)應該能夠,但經點溫升驗證后發現D5溫度偏高,所以有必要換為15A的二極管,由于10A的VF較15A的VF 值大。耐壓部分40V經驗證后契合,因此最終運用15A/40V Schottky。
C10,R17(二次側snubber) :
D5在截止的瞬間會有spike發生,若spike超越二極管(D5)的耐壓值,二極管會有被擊穿的危險,調整snubber可恰當的減少spike的電壓值,除維護二極管外亦可改進EMI,R17一般運用1/2W的電阻,C10一般運用耐壓500V的陶質電容,snubber調整的進程(264V/63Hz)需留意R17,C10是否會過熱,應防止此種狀況發作。
C11,C13(濾波電容):
二次側榜首級濾波電容,應運用內阻較小的電容(LXZ,YXA…),電容挑選是否洽當可依以下三點來斷定:
輸出Ripple電壓是契合標準
電容溫度是否超越額外值
電容值兩頭電壓是否超越額外值
R19(假負載):
恰當的運用假負載可使線路更安穩,但假負載的阻值不行太小,否則會影響功率,運用時亦須留意是否超越電阻的額外值(一般規劃只運用額外瓦數的一半)。
L3,C12(LC濾波電路):
LC濾波電路為第二級濾波,在不影響線路安穩的狀況下,一般會將L3 擴大(電感量較大),如此C12可運用較小的電容值。
- 上一篇:2017年我國充電機充電蓄電池技能功能開展方向在哪里? 2017/9/21
- 下一篇:電動汽車快充技術靠譜嗎? 2017/9/20
